Essays.club - Получите бесплатные рефераты, курсовые работы и научные статьи
Поиск

Усовершенствование технологий процесса выщелачивания

Автор:   •  Январь 4, 2024  •  Доклад  •  1,902 Слов (8 Страниц)  •  274 Просмотры

Страница 1 из 8

Доклад на тему :

УСОВЕРШЕНСТВОВАНИЕ ТЕХНОЛОГИЙ ПРОЦЕССА ВЫЩЕЛАЧИВАНИЯ

       

Глинозём из различных алюминиевых руд можно получить щелочным и кислотным способами. В промышленности основное применение нашли щёлочные способы.

Промышленные щёлочные способы производства глинозёма из бокситов подразделяют на: 1) гидрохимический (способ Байера); 2) способ спекания и 3) комбинированный способ - сочетание способа Байера со способом спекания в параллельном или последовательном варианте.

Способ Байера заключается в выщелачивании бокситов оборотными алюминатно-щёлочными растворами, отделении красного шлама и разложении насыщенных алюминием алюминатных растворов при перемешивании с затравкой - свежеосаждённым гидроксидом алюминия. Назначение передела спекания заключается в возможно более полном связывании оксида алюминия и оксидов щёлочных металлов шихты в щёлочные алюминаты, а соединения кремния - в двухкальциевый силикат. Кроме этого, образуются ферриты натрия и другие продукты при высоких температурах.

Для переработки бокситов, поступающих в дирекцию по глиноземному производству филиала «Русал Краснотурьинск», наиболее эффективным является параллельный вариант способа Байер - спекание.

Данная схема позволяет компенсировать потери щелочи в гидрохимической ветви, путем каустификации кальцинированной соды при спекании и направить кальцинированную соду, выделившуюся при упаривании оборотного раствора, в ветвь спекания.

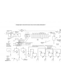
ТЕХНОЛОГИЙ ПРОЦЕССА ВЫЩЕЛАЧИВАНИЯ

В существующей схеме процесса выщелачивания автоклавные батареи снабжаются острым паром с БТЭЦ давлением 30 кгс/см2 и температурой 350о С,  что позволяет достичь температуры 235°С в реакционном (третьем) автоклаве. Пар подается в два первых автоклава через барбатеры, вмонтированные в крышку разгрузочного люка.

Одним из главных составляющих себестоимости участка являются затраты на ТЭР (тепло-энерго ресурсы). Для снижения затрат острого пара 30 ата, используют предварительный подогрев в двухходовых подогревателях сырой пульпы.

В каждой автоклавной батарее используется группа из трех подогревателей. Два пуро-пульповых и один пульпо-пульповой. Эффективность подогрева пульпо-пульповых подогревателей выше на 5оС за счет подачи в межтрубное пространство вареной пульпы температурой 230°С, против 160-180°С в паро-пульповых подогревателях. Однако у пульпо-пульповых подогревателей есть главный минус. Вследствие подачи в межтрубное пространство пульпы, происходит постепенное его зарастание технологическими осадками, что уменьшает площадь обогрева трубного пространства. Промывка межтрубного пространства пульпо-пульпового подогревателя паро-конденсатной смеси происходит параллельно промывке трубного пространства паро-пульпового подогревателя. Однако конструктивная особенность подогревателей не позволяет в полной мере очистить все межтрубное пространство пульпо-пульпового подогревателя. Механическая чистка трубного и межтрубного пространства производится каждые 1500 часов работы. За этот период межтрубное пространство пульпо-пульпового подогревателя теряет 30% площади подогрева. Очистить все межтрубное пространство не представляет возможности, так как высота подогревателя 7м. Со временем теплопроводность подогревателя снижается до 30%, что делает его буферным пространством без полезного обогрева и снижает температуру сырой пульпы на выходе после подогревателей со 155 до 145°С.

Предлагаемое решение. Для увеличения температуры сырой пульпы предлагается заменить пульпо-пульповые подогреватели на паро-пульповые подогреватели нового типа. Одну из новейших технологий в сфере трубчатых подогревателей разработал «Уральский завод химического и нестандартного оборудования» г. Озерск. Четырехходовой паро-пульповой подогреватель. Главной его особенностью является количество ходов, которое проделывает пульпа в подогревателе. У стандартного паро-пульпового подогревателя лишь 2 хода и объем трубного пучка составляет 0,4 м3, предлагаемый подогреватель имеет объем трубного пучка 0,77 м3 и 4 хода пульпы, что позволяет раствору в два раза дольше находиться в обогреваемой межтрубной части. Это позволит увеличить температуру сырой пульпы со 150 до 1600С.

...

Скачать:   txt (25.5 Kb)   pdf (343.7 Kb)   docx (97.4 Kb)  
Продолжить читать еще 7 страниц(ы) »
Доступно только на Essays.club