Essays.club - Получите бесплатные рефераты, курсовые работы и научные статьи
Поиск

Синтез цикловых многотактных цифровых систем автоматического управления

Автор:   •  Март 5, 2019  •  Контрольная работа  •  1,768 Слов (8 Страниц)  •  650 Просмотры

Страница 1 из 8

МИНИСТЕРСТВО ОБРАЗОВАНИЯ И НАУКИ РФ

ВОЛГОГРАДСКИЙ ГОСУДАРСТВЕННЫЙ

ТЕХНИЧЕСКИЙ УНИВЕРСИТЕТ

ФАКУЛЬТЕТ ПОДГОТОВКИ ИНЖЕНЕРНЫХ КАДРОВ

КАФЕДРА АВТОМАТИЗАЦИИ ПРОИЗВОДСТВЕННЫХ ПРОЦЕССОВ

КОНТРОЛЬНАЯ РАБОТА

По курсу «Цифровые устройства систем автоматизации и управления»

Тема «Синтез цикловых многотактных цифровых систем автоматического управления»

Вариант 13

Выполнил студент группы

Проверил: доцент

Волгоград 2018

Оглавление

1   Задание на проектирование        3

2    Краткое обоснование цели и задач разработки  СУ технологическим процессом        3

3   Схема компоновки приводов загрузочного устройства.        4

4   Краткое описание цикла работы загрузочного устройства        5

5   Синтез логической СУ загрузочного устройства.        6

Список литературы        18

1   Задание на проектирование

Загрузочное устройство предназначено для автоматической загрузки в тару определенного количества металлических крепежных изделий. Загрузка метизов производится из бункера, оснащенного автоматической заслонкой с пневмоприводном, которая открывается при наличии на загрузочной позиции пустой тары и закрывается при окончании загрузки. Позиция загрузки одновременно является и позицией взвешивания загружаемых метизов. Подача пустой тары и удаление наполненной производится различными специальными толкателями. Устройство работает по следующему циклу: подача тары, расфиксация весовой платформы, открытие заслонки, закрытие заслонки при окончании загрузки, фиксация опущенной под тяжестью наполненной тары весовой платформы, сталкивание наполненной тары, расфиксация платформы для ее возвращения в исходное положение и ее фиксация перед загрузкой пустой тары. Предусмотреть блокировку наличия пустой тары. Синтезировать САУ устройством.

2    Краткое обоснование цели и задач разработки
СУ технологическим процессом

Целью данной работы является разработка системы управления (СУ) сборочным автоматом.

Задачей разработки является:

  • составление формализованного описания (алгоритма) функционирования системы на основании задания на проектирование;
  • составление на основании алгоритма функционирования логических функций управления;
  • приведение полученных функций к минимальному виду;
  • построение структурной схемы СУ;
  • выбор аппаратуры автоматики и управления;
  • построение принципиальной схемы СУ.

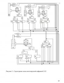
3   Схема компоновки приводов загрузочного устройства.

 

Исполнительными устройствами загрузочного устройства служат гидравлические цилиндры (Ц1,Ц3), и пневматический цилиндр (Ц2).

Подача пустой тары и соответственно сталкивание наполненной  тары осуществляется цилиндрами Ц1 и Ц3. Эти действия контролируются  конечными выключателями К1,К2,К7,К8 с выходными сигналами a,a,d,d  соответственно. Цилиндр Ц2 осуществляет открытие и закрытие заслонки что контролируется выключателем К5 с выходным сигналом c  и конечным выключателем К6 с c сигналом.  [pic 1][pic 2][pic 3]

Весовая платформа обладает датчиками фиксации и расфиксации, что контролируется выключателями К3 и К4 с сигналами b и b.[pic 4]

Схема компоновки загрузочного устройства показана на рисунке 1.

[pic 5]

Рисунок 1 - Схема компоновки приводов загрузочного устройства

4   Краткое описание цикла работы загрузочного устройства

При получении сигнала о начале цикла происходит подача пустой тары. Шток цилиндра Ц1 выдвигается и подает на загрузочную позицию тару. Появляется сигнал от выключателя К1. Затем при наличии пустой тары происходит расфиксация платформы, при этом включается К3. После расфиксации платформы последовательно происходит отвод штока цилиндра Ц1 и открытие заслонки при помощи цилиндра Ц2. Срабатывают конечные выключатели К2 и К5. Происходит загрузка металлических крепежных изделий из бункера. Так как позиция загрузки является одновременно позицией взвешивания, то при определенном количестве изделий происходит фиксация платформы и закрытие заслонки. Срабатывают конечные выключатели К4 и К6. Далее происходит столкновение наполненной тары. Шток цилиндра Ц1 выдвигается и сталкивает с загрузочной позиции наполненную тару. Появляется сигнал от выключателя К7. Затем при отсутствии тары на платформе происходит ее расфиксация и отвод штока цилиндра Ц3. Срабатывают конечные выключатели К3 и К8. И наконец происходит фиксация платформы перед началом нового цикла, при этом включается К4. Далее цикл повторяется.

...

Скачать:   txt (18.8 Kb)   pdf (590.1 Kb)   docx (726 Kb)  
Продолжить читать еще 7 страниц(ы) »
Доступно только на Essays.club