Essays.club - Получите бесплатные рефераты, курсовые работы и научные статьи
Поиск

Механизм химической реакции

Автор:   •  Январь 24, 2018  •  Курсовая работа  •  1,933 Слов (8 Страниц)  •  922 Просмотры

Страница 1 из 8

1


2


СОДЕРЖАНИЕ

1 Сокращения и условные обозначения…………………………………………4

2 Описание процесса…………………………………………………………….. 5

3 Механизм химической реакции………………………………………………..8 4 Математическая модель процесса………………………………………..……9 5 Расчет материального баланса………………………………………………..12 6 Расчет теплового баланса……………………………………………………..18

Список использованных источников…………………………………………22

3


1 Сокращения и условные обозначения

ТБ – технический бензол,

Б – бензол.,

Т – толуол,

ЭСГ – этилсодержащий газ,

Абг – абгазы,

ЭИ – этилен,

ЭА – этан,

GБ – поток технического бензола,

GЭСГ – поток этилсодержащего газа.

4


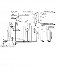
2 Описание процесса

Свежий бензол вместе с бензолом, возвращенным со стадии разделе-

ния, поступает в колонну 3, предназначенную для осушки бензола азеотроп-

ной ректификацией. Низкокипящая азеотропная смесь бензола с водой кон-денсируется в конденсаторе 4 и разделяется в сепараторе 5 на два слоя. Воду с растворенным в ней бензолом отводят (ее можно использовать для промыв-ки реакционной массы), а бензольный слой стекает на верхнюю тарелку ко-лонны 3, создавая орошение. Осушенный бензол из ба колонны 3 в теплооб-меннике 2 подогревает бензол, идущий на осушку, и попадает в сборник 8, откуда насосом непрерывно закачивается в алкилатор 9.

Каталитический комплекс готовят в аппарате с мешалкой и рубашкой для обогрева паром. В него загружают полиалкилбензолы (ПАБ) или смесь бензола и полиалкилбензола (примерно в отношении 1:1) и хлорид аллюми-ния (1 моль на 2,5-3,0 моль ароматических углеводородов), после чего при нагревании и перемешивании подают хлорпроизводное. Приготовленный комплекс периодически вводят в алкилатор.

Реакция проводится в описанной ранее непрерывно действующей ко-лонне-алкилаторе 9 с горячим сепаратором сепаратором 12 для отделения ка-талитического комплекса и обратным конденсатором 10 для возвращения ис-парившегося бензола и отвода тепла. Олефин поступает в низ колонны, пред-варительно проходя расходомер. Бензол из емкости 8 поступает в низ алки-латора, как и конденсат из конденсатора 10.

Газы, отходящие после конденсатора 10, содержат значительное коли-чество легколетучего бензола (особенно при использовании разбавленных фракций олефинов). Для улавливания бензола эти газы направляют в абсор-бер 13, который орошается полиалкилбензолами, выделеными из реакцион-ной массы на стадии разделения. Собирающийся в нижней части абсорбера раствор бензола в полиалкилбензолах поступает в реакционный аппарат 9 для переалкилирования. Газы после абсорбера 13 промывают водой в скруб-

5


бере 14 для удаления HCl и выводят в атмосферу или используют в качестве топочного газа.

Углеводородный слой, отбираемый после сепаратора 12, состоит из бензола, моно- и полиалкилбензолов. В нем присутствуют также в неболь-шом количестве другие гомологи бензола, получившиеся за счет примесей олефинов в исходной фракции или путем частичной деструкции алкильной группы под действием AlCl3. При синтезе этил- и изопропилбензолов реак-ционная масса содержит 45-55% бензола, 35-40% моноалкилбензола, 8-12% диалкилбензола и до 3% более высокоалкилированных соединений, побочны продуктов и смол. Вся эта смесь проходит водяной холодильник 15 и допол-нительно отстаивается в холодном сепараторе 16, откуда каталитический комплекс периодически возвращают в алкилатор. Алкилат направляют после этого на очистку от растворенного хлорида водорода и хлорида аллюминия. С этой целью смесь промывают в системе противоточных колонн 17 и 18 вначале водой, а затем водной щелочью. Нейтрализованная смесь углеводо-родов (алкилат) поступает на ректификацию.

...

Скачать:   txt (30.7 Kb)   pdf (930.7 Kb)   docx (84.4 Kb)  
Продолжить читать еще 7 страниц(ы) »
Доступно только на Essays.club