Essays.club - Получите бесплатные рефераты, курсовые работы и научные статьи
Поиск

Задачи по "Метрологии"

Автор:   •  Май 4, 2020  •  Задача  •  2,537 Слов (11 Страниц)  •  504 Просмотры

Страница 1 из 11

Задача №1

Для измерения тока I и напряжения U в цепи постоянного тока с помощью прибора класса точности γ с номинальным током Iон  (или номинальным напряжением Uон) и внутренним сопротивлением Rо

        Необходимо:

        •   рассчитать сопротивление добавочного резистора и шунта и привести схемы измерения U и I;

        •   Выберем стандартный шунт. Используя  метрологические характеристики шунта и прибора, установить класс точности и цену деления созданного амперметра;

        •  рассчитать погрешность измерений  тока   присвоить результата измерений  в установленной стандартом форме.

Исходные данные: Iн=30 А; Uн=75 V; γ=1.0 %; Uон=30 mV; Rо=10Ω; число делений прибора N=100.   

Решение:

        1. Рассчитаем сопротивление добавочного резистора и шунта.

Создадим приборы с верхними пределами измерения Uн=75 V и Iн=30 А.

а) добавочный резистор

[pic 1] kΩ

б) шунт

[pic 2] mΩ

Схемы включения добавочного резистора и шунта при измерении U и I приведены на рис. 1, а) и б)

[pic 3]                        [pic 4]

        

                        а)                                                б)

        

        2. Выберем стандартный шунт. Используя  метрологические характеристики шунта и прибора, установить класс точности и цену деления созданного амперметра.

        Выберем шунт P6 с номинальным током Iнш=50 А, номинальным падением напряжения Uнш=30 V, класс точности [pic 5] =0,1 %.

Цену деления амперметра со стандартным шунтом найдем по формуле:
[pic 6]

Класс точности полученного амперметра:

δ = (1,0+0.1)%=1,1%

Берём ближайшее значение класса точности δ = 1,5%.

        4. Рассчитаем погрешность измерений  тока, присвоим результат измерений  в установленной стандартом форме.

                               δA = γ + δ = (1,0 + 1,5)% = 2,5 %

класс точности амперметра: γA = 2,5 %.
Предел абсолютной погрешности амперметра равен:

          для амперметра    
[pic 7]
Результат измерения:
          тока                         I = (I
A ± ΔA) = (30,0 ± 1,3) A

Задача №2

        Электрическая цепь переменного тока характеризуется напряжением U, током I, частотой f и углом фазового сдвига φ. Для измерения этих величин, а также мощности Р

Необходимо:

        • выбрать и свести в таблицу метрологические характеристики 2-3 типов приборов непосредственной оценки, с помощью которых можно измерить данные величины;  

        • оценить для нормальных условий измерений и при постоянных значения величин, что измеряются, граничные абсолютные и относительные погрешности измерений;

        • альтернативно выбрать приборы, что обеспечит погрешность результата измерений не хуже ±2,5 % и выполнение других условий к приборам, которые должны использоваться в измерительном эксперименте; записать результаты измерений каждой величины в установленной стандартом форме;[pic 8]

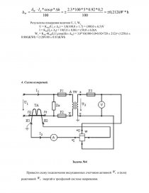
            • привести принципиальную схему подключения всех приборов.

Исходные данные:  U=380V; I=4 А; f=50 к Hz, φ=60˚.

Решение:

        1.Выберем и сведем в таблицу метрологические характеристики 2-3 типов приборов непосредственной оценки, с помощью которых можно измерить данные величины.

Мощность цепи равна P=U•I•cosφ=4•380•cos60˚=760 W, т.е. ее следует отнести к мощным цепям. Характеристики выбираемых приборов представим в таблицах:

         

Таблица 2.1

Характеристики амперметров для измерения I=4 A при f=10000 Hz

Тип амперметра

Частотный диапазон, Hz

Верхний предел измерения, A

Класс точности, %

Погрешность

относительная, %

абсолютная, A

Д504

45…1000

5

0,2

± 0,16

± 0,08

Э378

50-60

5

1,5

± 1,2

± 0,06

Т18

50-2*106

5

1,5

± 1,2

±0,06

        Расчет погрешностей проведем по формулам:

...

Скачать:   txt (19.9 Kb)   pdf (962.8 Kb)   docx (706.5 Kb)  
Продолжить читать еще 10 страниц(ы) »
Доступно только на Essays.club