Essays.club - Получите бесплатные рефераты, курсовые работы и научные статьи
Поиск

Датчик - терморезистор

Автор:   •  Декабрь 20, 2019  •  Реферат  •  4,399 Слов (18 Страниц)  •  430 Просмотры

Страница 1 из 18

 Датчик - терморезистор[pic 1]

          Изобразить принципиальную схему моста постоянного тока с терморезистором ММТ-4, 22 кОм. Предполагается измерять температуру в диапазоне от 10 до 15 °С. Напряжение питания - 12 В. Требуется изобразить принципиальную схему и определить номиналы использованных элементов.

         С выхода моста на последующие каскады устройства поступает дифференциальное напряжение. Резисторы моста выберем так, чтобы он был сбалансирован при 20 °С. Тогда его выходное напряжение ∆U при 10 °С будет равно нулю. При нагреве терморезистора оно будет изменяться.

          Номинальное сопротивление терморезистора указывается при 20 °С. Поэтому мост будет сбалансирован при равенстве сопротивлений всех резисторов 22 кОм.

         При  напряжении  питания  Uпит  =12  В  ток,  текущий  через

резисторы (соединённые последовательно):

А.[pic 2]

         При этом на них будет выделяться мощность P1 = P2 = I12* R1 = 0.000272 22000 = 0.0016 Вт.

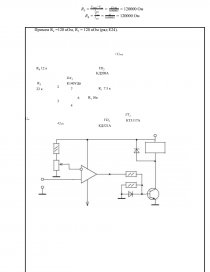
         По справочнику выбираем резисторы типа МЛТ с минимально возможной мощностью 0.125 Вт (0,00625Вт < 0.125 Вт) с номинальным сопротивлением 22 кОм ( согласно ряду Е24). Обозначаем мощность (двумя косыми чертами) и сопротивление резисторов на схеме моста.[pic 3]

+Uпит

    R1 

R3

33 к

    33 к

Uб

Uа

∆U

R2

33 к

R4

t

33 к

-Uпит[pic 4][pic 5][pic 6]

         Когда мост сбалансирован, напряжение между его диагоналям равно нулю:

∆U = Uа - Uб = 7.5 – 7.5 = 0.

         При нагревании терморезистора его сопротивление падает и потенциал точки а уменьшается относительно нулевого потенциала (корпуса). Найдём Uа при 15 °С.

[pic 7]

         Сопротивление терморезистора можно рассчитать формуле коэффициента температурной чувствительности:[pic 8]

[pic 9]

где RT1 и RT2 - сопротивление терморезистора при температуре Т1 и Т2 соответственно.

         В нашем случае Т2 = 10 °С = 283,15 К и Т1 = 20 °С = 293,15 К, RT2 = 22 кОм, коэффициент температурной чувствительности для ММТ-4 равен

2060-4300 К, примем В=(4300+2060)/2=3180  К. Тогда

[pic 10]

         Поэтому мост будет сбалансирован при равенстве сопротивлений всех резисторов 32,2 кОм.

         При температуре Т1 = 15 °С = 288,15 К:

[pic 11]

         Ток через резисторы R2 и R4:

.[pic 12]

         Значит падение напряжение на резисторе R4:

U 4  = U а  = I 2  * R4  = 0,203*10-3 * 32270 = 6,6  В.

...

Скачать:   txt (38.9 Kb)   pdf (422.7 Kb)   docx (1.5 Mb)  
Продолжить читать еще 17 страниц(ы) »
Доступно только на Essays.club