Essays.club - Получите бесплатные рефераты, курсовые работы и научные статьи
Поиск

Расчёт электропривода грузоподъёмного механизма

Автор:   •  Июнь 11, 2019  •  Курсовая работа  •  3,506 Слов (15 Страниц)  •  758 Просмотры

Страница 1 из 15

МИНИСТЕРСТВО ТРАНСПОРТА РОССИЙСКОЙ ФЕДЕРАЦИИ

ФЕДЕРАЛЬНОЕ  АГЕНСТВО МОРСКОГО И РЕЧНОГО ФЛОТА

РЫБИНСКИЙ ФИЛИАЛ  ФГБОУ ВО “МГАВТ”

Курсовая работа

по дисциплине:

МДК.01.01 Раздел 1, Тема 1.3

«Устройство и эксплуатация судовых электроприводов».

Специальности 260206 Эксплуатация судового электрооборудования и средств автоматики

Вариант № 1

Расчёт электропривода грузоподъёмного механизма

                                                                                                                        Выполнил курсант группы 41-ЭМ

                                                                                 Рудин И. Ю

                                                                                        Преподаватель:

                                                                                                           Доминич Н.П. _________

                                                                                                         Оценка: _____________

Рыбинск

2016 год

ОГЛАВЛЕНИЕ[pic 1]

Введение…………………………………………………………………………………………………………………………………..3

Данные для расчёта………………………………………………………………………………………………………………….4

Предварительный выбор двигателя………………………………………………………………………………………..5

Расчет механической характеристики………………………………………………………………………………………6

Построение механической характеристики……………………………………………………………………….......12

Построение нагрузочной диаграммы……………………………………………………………………………………….

Проверка выбранного двигателя на нагрев………………………………………………………………...............

Литература…………………………………………………………………………………………………………………………………

Введение.[pic 2]

Характеристики грузоподъёмных механизмов оказывают решающее влияние на технико-экономические показатели эксплуатации судна. Поэтому к электроприводам этих механизмов предъявляют строгие требования, основными из которых являются: обеспечение высокой производительности; большая надёжность в работе; удобство управления и ухода; максимальная экономичность.

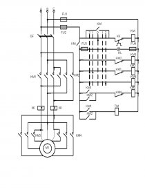
Для обеспечения высокой производительности грузового механизма электродвигатель должен иметь от трех до шести устойчивых скоростей, что можно достичь переключениями схемы управления двигателя. Необходимость в таком количестве устойчивых скоростей объясняется тем, что спуск полного груза и тем более подъем и спуск холостого гака производится при скоростях, значительно превосходящих номинальное значение. Для установки груза на палубу и плавного спуска двигатель должен иметь низкие скорости при достаточно жёстких механических характеристиках.  Широкое применение для грузоподъемных механизмов получили двигатели серии МАП.

Чтобы рассчитать мощность и выбрать электродвигатель грузоподъёмного механизма необходимо располагать техническими данными механизма и сведениями об условиях предстоящей ему работы

Порядок расчёта электропривода:

  1. На основании заданных параметров механизма определяем статическую мощность подъёма номинального груза, по которой производим предварительный подбор исполнительного двигателя.
  2. Для выбранного двигателя строим  механическую характеристику.
  3. Рассчитываем и строим нагрузочную диаграмму двигателя, учитывая переходные процессы во всех операциях.
  4. Проверяем двигатель на нагрев в режиме, соответствующем расчетному значению ПВ

Данные для расчёта.

  1. Грузоподъёмность,  = 0,25 т;[pic 3]
  2. Масса холостого гака,  = 40 кг;[pic 4]
  3. Скорость подъёма номинального груза,  = 0,47 м/с;[pic 5]
  4. Посадочная скорость,  = 0,15 м/с;[pic 6]
  5. Общий КПД лебёдки при работе с номинальным грузом, η = 0.78;
  6. Передаточное число, i = 50;
  7. Диаметр грузового барабана,  = 0,32 м;[pic 7]
  8. Время застраповки и растраповки,  = 35 c;[pic 8]
  9. Время разворота стрелы,  = 40 с;[pic 9]
  10. Высота подъёма, H = 12 м;
  11. Число циклов в час, Z = 11;
  12. Напряжение судовой сети, U = 380 В.

        

[pic 10]

Расчёт электропривода грузоподъёмного механизма.

Раздел 1. Действующие в электроприводе величины, по которым производят предварительный выбор электродвигателя.

  1. Момент на валу электродвигателя при подъёме номинального груза:

=    м); [pic 11][pic 12]

 = 0,25 т = 250 кг;[pic 14][pic 13]

=    = 5,22 (Н  м);[pic 15][pic 16]

...

Скачать:   txt (20.2 Kb)   pdf (868 Kb)   docx (1.3 Mb)  
Продолжить читать еще 14 страниц(ы) »
Доступно только на Essays.club