Essays.club - Получите бесплатные рефераты, курсовые работы и научные статьи
Поиск

Исследование преобразователя частоты с автономным инвертором напряжения

Автор:   •  Июнь 12, 2023  •  Лабораторная работа  •  1,340 Слов (6 Страниц)  •  309 Просмотры

Страница 1 из 6

Лабораторная работа № 24

« Исследование преобразователя частоты с автономным инвертором напряжения »

Учебная цель: Исследование  влияния частоты питающего напряжения на скорость электропривода.

 

Перечень оборудования:

  • Электроизмерительные приборы: Р2 – амперметр постоянного тока с пределом измерения 2 А, Р3– вольтметр постоянного тока с пределом измерения    250 В;
  • Лабораторный стенд – 1 шт.;
  • Компьютер – 1 шт.;
  • Соединительные провода.

Порядок выполнения работы:

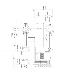
1. Ознакомиться с оборудованием лабораторного стенда, его схемой (рисунок 1), записать технические параметры электрооборудования и аппаратуры.

2. Описание лабораторного стенда: фазы роторной обмотки машины переменного тока, используемой как трехфазный асинхронный двигатель M1, замкнуты накоротко. Статорная обмотка двигателя M1 присоединена к выходу преобразователя частоты G5, вход питания которого присоединен с помощью электрического шнура к одной из двух розеток «220 В~» трехфазного источника G1. Обмотка возбуждения машины постоянного тока, используемой как нагрузочный генератор G3 с независимым возбуждением, присоединена к регулируемому выходу «Якорь» источника G2, вход питания которого присоединен с помощью электрического шнура к одной из двух розеток «220 В~» трехфазного источника G1. Якорная цепь генератора G3 присоединена к нагрузке А4.

Указатель частоты вращения Р1 присоединен к выходу преобразователя угловых перемещений G4. -В цепь якоря генератора G3 включены амперметр Р2 и вольтметр РЗ.

Выходные гнезда указателя Р1 присоединены к дифференциальным аналоговым входам АСН0-АСН8 коннектора АЗ. Коннектор АЗ с помощью ленточного провода присоединен к плате сбора информации компьютера А4. Входы датчиков тока и напряжения блока А2 включены в цепь якоря генератора G3, между зажимами якорной обмотки генератора G3, в цепь фазы двигателя Ml. выходы этих датчиков присоединены к аналоговым входам АСН1- АСН9, АСН9-АСН10, АСНЗ-АСН11 и АСН4-АСН12 коннектора АЗ.

Рисунок 1 Схема лабораторной установки

[pic 1]

[pic 2]

Рисунок 1 - Схема электрическая принципиальная лабораторного стенда (продолжение)


Переключатели режима работы источника G2 и возбудителя G3 установите в положение "РУЧН.".

Регулировочные рукоятки источника G2, преобразователя G5 и нагрузки А1 поверните против часовой стрелки до упора.

Установите тумблер “U/f” преобразователя частоты G5 в положение    «230 В/50 Гц».

6. Определить координаты и параметры электропривода в статическом режиме:
Частоту вращения n [мин
1] двигателя M1 измерять с помощью указателя Р1.

Ток и напряжение якоря генератора G3 измеряйте амперметром Р2 и вольтметром РЗ.

Напряжение на выходе «Якорь» источника G2 измерять его вольтметром.

Напряжение, его частоту и ток статора двигателя Ml, потребляемую им активную и полную мощности, а также коэффициент мощности измерять с помощью виртуальных вольтметра, частотомера, амперметра, ваттметра и измерителя коэффициента мощности, расположенных на экране монитора компьютера. Для чего привести в рабочее состояние персональный компьютер А7. Войти в каталог С: \Программное обеспечение учебного лабораторного комплекса «Электротехника и основы электроники» \Измерительные приборы \Переменный ток\ Аналоговые и откройте прикладную программу «Панель измерительных приборов».

7. Определить статическую механическую характеристику двигателя:

-Включить источник G1. О наличии напряжений фаз на его выходе должны сигнализировать светящиеся лампочки,

-Включить выключатель «Сеть» преобразователя частоты G5 и нажать кнопку «Вперед». Установить частоту G5 равную 50 Гц.

-Вращая регулировочную рукоятку источника G2, установить напряжение на выходе «Якорь» равным 220 В.

-Вращая регулировочные рукоятки нагрузки А4, изменять ток якоря  якоря генератора G3 и заносить показания амперметра Р2, вольтметра РЗ и индикатора Р1 в таблицу 2.[pic 3]

...

Скачать:   txt (18.8 Kb)   pdf (643.5 Kb)   docx (1.2 Mb)  
Продолжить читать еще 5 страниц(ы) »
Доступно только на Essays.club