Essays.club - Получите бесплатные рефераты, курсовые работы и научные статьи
Поиск

Исследование однофазного трансформатора под нагрузкой

Автор:   •  Август 10, 2018  •  Лабораторная работа  •  472 Слов (2 Страниц)  •  791 Просмотры

Страница 1 из 2

Министерство образования и науки Российской Федерации

Федеральное государственное бюджетное образовательное учреждение высшего образования

 

Иркутский национальный исследовательский технический университет

 

Кафедра электропривода и электрического транспорта 

 

 

 

 

 

 

 

 

 

 

 

Лабораторная работа Т-2

ИССЛЕДОВАНИЕ ОДНОФАЗНОГО ТРАНСФОРМАТОРА ПОД НАГРУЗКОЙ

 

 

 

 

 

                       

 

 

 

 

 

 

 

 

 

 

Иркутск 2017

 

 

 

Цель работы

Изучить конструкцию и принцип действия однофазного трансформатора. Снятие внешней характеристики и рабочих характеристик однофазного трансформатора. Исследование рабочих свойства однофазного трансформатора методом непосредственной нагрузки.  

 

Программа работы

  1. Изучить принципиальную электрическую схему лабораторной    установки, записать номинальные данные трансформатора и иметь четкое представление о назначении всех его узлов.
  2. Снять внешнюю характеристику U = f(I) однофазного однофазного трансформатора при активной нагрузке.
  3. Снять рабочие характеристики I1=f(P2), P1=f(P2), η=f(P2), cosφ= f(P2)  и вычислить значения полезной активной мощности Р2 и коэффициента полезного действия η однофазного трансформатора.
  4. Построить все снятые и рассчитанные характеристики.
  5. Сделать выводы с анализом полученных характеристик.

 

 

          

 

Номинальные данные исследуемых электрических машин:

 

Трехфазная регулируемая группа:     Трехфазный    автотрансформатор:   [pic 1]

 

 

 

 

 

 

 

 

 

 

 

 

 

 

[pic 2]

 

 

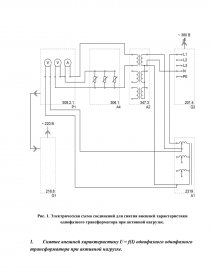
Рис. 1. Электрическая схема соединений для снятия внешней характеристики однофазного трансформатора при активной нагрузке. 

 

 

  1. Снятие внешней характеристику U = f(I) однофазного однофазного трансформатора при активной нагрузке. 

 

 

Таблица 1

I, А

 

 

 

 

 

 

 

 

 

 

U, В

 

 

 

 

 

 

 

 

 

 

 

 

  1. Снятие рабочих характеристик I1=f(P2), P1=f(P2), η=f(P2), cosφ= f(P2) однофазного трансформатора при активной нагрузке

 

[pic 3]

 

Рис. 2. Электрическая схема соединений для снятия рабочих характеристик однофазного трансформатора при активной нагрузке.

Таблица 2

I1, А

 

 

 

 

 

 

 

 

 

 

P1, Вт

 

 

 

 

 

 

 

 

 

 

cos φ

 

 

 

 

 

 

 

 

 

 

I2, А

 

 

 

 

 

 

 

 

 

 

U2, В

 

 

 

 

 

 

 

 

 

 

 

...

Скачать:   txt (4.3 Kb)   pdf (388.3 Kb)   docx (173.2 Kb)  
Продолжить читать еще 1 страницу »
Доступно только на Essays.club